| Description |

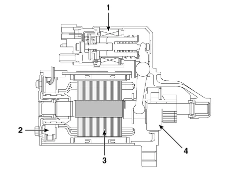
| 1. Solenoid 2. Brush 3. Armature 4. Overrun clutch |
| Specification |
|
Item
|
Specification
| |
| Rated voltage | 12V, 0.9kW | |
| The number of pinion teeth | 10 | |
| Performance [No-load, 11V] | Ampere | 83.6A |
| Speed | Min. 3500rpm | |
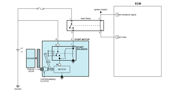
| Circuit Diagram |

| Removal |
| 1. | Turn ignition switch OFF and disconnect the negative (-) battery cable. |
| 2. | Remove the air cleaner assembly. (Refer to Engine Mechanical System - "Air Cleaner") |
| 3. | Disconnect the starter cable (A) from the B terminal on the solenoid, then disconnect the connector (B) from the S terminal.
|
| 4. | Remove the starter mounting bolt (A).
|
| 5. | Remove the starter (A).
|
| Installation |
| 1. | Install in the reverse order of removal. |
| Disassembly |
| 1. | Disconnect the M-terminal (A) on the magnet switch assembly.
|
| 2. | After loosening the screws (A), detach the magnet switch ssembly (B).
|
| 3. | Loosen the through bolts (A).
|
| 4. | Remove the brush holder assembly (A), armature assembly (B) and yoke assembly (C).
|
| 5. | Remove the gasket sheet (A) and lever stop (B).
|
| 6. | Remove the reducer assembly (A) and lever (B).
|
| 7. | Press the stopper (A) using a socket (B).
|
| 8. | After removing the stop ring (A) using stop ring pliers (B).
|
| 9. | Disconnect the stopper (A), overrunning clutch (B) and internal gear (C).
|
| 10. | Reassembly is the reverse of disassembly. |
| Reassembly |
| 1. | Reassemble in the reverse order of disassembly. |
| Inspection |
| Starter Solenoid Inspection |
| 1. | Disconnect the lead wire from the M-terminal of solenoid switch. |
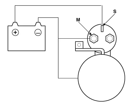
| 2. | Connect the battery as shown. If the starter pinion pops out, it is working properly.
|
| 3. | Disconnect the battery from the M terminal. If the pinion does not retract, the hold-in coil is working properly.
|
| 4. | Disconnect the battery also from the body. If the pinion retracts immediately, it is working properly.
|
| Free Running Inspection |
| 1. | Place the starter motor in a vise equipped with soft jaws and connect a fully-charged 12-volt battery to starter motor as follows. |
| 2. | Connect a test ammeter (150-ampere scale) and carbon pile rheostats shown is the illustration. |
| 3. | Connect a voltmeter (15-volt scale) across starter motor.
|
| 4. | Rotate carbon pile to the off position. |
| 5. | Connect the battery cable from battery's negative post to the starter motor body. |
| 6. | Adjust until battery voltage shown on the voltmeter reads 11volts. |
| 7. | Confirm that the maximum amperage is within the specifications and that the starter motor turns smoothly and freely.
|
| Armature |
| 1. | Remove the starter. |
| 2. | Disassemble the starter as shown at the beginning of this procedure. |
| 3. | Inspect the armature for wear or damage from contact with the permanent magnet. If there is wear or damage, replace the armature.
|
| 4. | Check the commutator (A) surface. If the surface is dirty or burnt, resurface with emery cloth or a lathe within the following specifications, or recondition with #500 or #600 sandpaper (B).
|
| 5. | Check the commutator diameter. If the diameter is below the service limit, replace the armature.
|
| 6. | Measure the commutator (A) runout.
|
| 7. | Check the mica depth (A). If the mica is too high (B), undercut the mica with a hacksaw blade to the proper depth. Cut away all the mica (C) between the commutator segments. The undercut should not be too shallow, too narrow, or v-shaped (D).
|
| 8. | Check for continuity between the segments of the commutator. If an open circuit exists between any segments, replace the armature.
|
| 9. | Check with an ohmmeter that no continuity exists between the commutator (A) and armature coil core (B), and between the commutator and armature shaft (C). If continuity exists, replace the armature.
|
| Starter Brush |
| 1. | Brushes that are worm out, or oil-soaked, should be replaced.
|
| Starter Brush Holder |
| 1. | Check that there is no continuity between the (+) brush holder (A) and (-) plate (B). If there is continuity, replace the brush holder assembly.
|
| Overrunning Clutch |
| 1. | Slide the overrunning clutch along the shaft. Replace it if does not slide smoothly. |
| 2. | Rotate the overrunning clutch both ways. Does it lock in one direction and rotate smoothly in reverse? If it does not lock in either direction of it locks in both directions, replace it.
|
| 3. | If the starter drive gear is worn or damaged, replace the overrunning clutch assembly. (the gear is not available separately) Check the condition of the flywheel or torque converter ring gear if the starter drive gear teeth are damaged. |
| Cleaning |
| 1. | Do not immerse parts in cleaning solvent. Immersing the yoke assembly and/or armature will damage the insulation wipe these parts with a cloth only. |
| 2. | Do not immerse the drive unit in cleaning solvent. The overrun clutch is pre-lubricated at the factory and sol-vent will wash lubrication from the clutch. |
| 3. | The drive unit may be cleaned with a brush moistened with cleaning solvent and wiped dry with a cloth. |
Troubleshooting • The battery must be in good condition and fully charged for this troubleshooting.
Repair procedures Inspection1.Turn ignition switch OFF and disconnect the negative (-) battery cable.2.Remove the fuse box cover.3.Remove the starter relay (A).
Repair procedures Inspection1.Measure the resistance between the terminals.2.The measured resistance is not within specification, the blower resistor must be replaced. (After removing the resistor)Replacement1.Disconnect the negative (-) battery terminal.
Description and operation Description• PDW consists of 8 sensors (front : 4 units, rear : 4 units) that are used to detect obstacles and transmit the result in three separate warning levels, the first, second and third to IBU via LIN communication.